У соседей эта тема уже поднималась
Погуглив про ходовые огни нашел вот такое подключение упомянутого тут таймера Т7 -
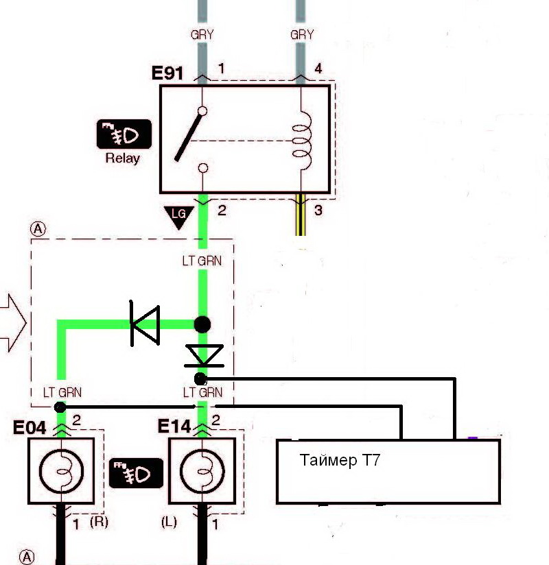
"Реле света - http://www.meguna.ru/timers/T7/installation/index.htm
Место инсталляции: обратная сторона блока предохранителей. Все необходимые точки присоединения присутствуют.
Алгоритм работы прибора:
Был выбран алгоритм работы с включение Дальнего света на ½ мощности.
Для этого был изменен порядок инсталляции а именно:
1. Вместо БС провод (два желтых) был брошен на ДС
2. Синий провод вместо Дс был брошен на БС
3. Коричневый провод предназначенный для ручника был посажен на массу.
Все остальное в соответствии с инструкцией.
Полученный алгоритм работы:
Включаем зажигание, через 2 секунды плавно загораются габариты + через 12 секунд плавно загорается Дальний свет на ½ мощности ламп
А дальше обнаружились прекрасные неожиданности (все включено, то есть машина в режиме движения):
1. Включаем противотуманки…….. и они загораются. То есть Дальний ½ + ПФ
2. Глушим авто – ДС ½ +ПФ тоже вместе гаснут
3. В режиме ДС ½ можно прекрасно моргать- делать ДС 100 %
4. Включаем подрулевым БС и ДС ½ гаснет – система равноценна штатной БЕЗ прибора.
В общем все прекрасно работает, лампочки зажигаются с нужной задержкой + зажигаются плавно.
Минус один – нельзя полностью выключить свет на заведенной машине, но и это лечился легко если провод к замку зажигания пустить через кнопку.
В данной ситуации лампочки можно считать, что они вечные. Если даже неожиданно перегорит ДС то просто включаем подрулевым БС и имеем полноценное освещение. Да и ДС будет перегорать редко так как лампа работает в полнакала + зажигается плавно."
Вот только там же по ДС сказали - "ДС есть ДС, хоть и на половину мощности. Направление пучка от этого не меняется, т.е. слепить будет в любом случае." - Действительно будет слепить встречных? Чешу репу.
Источник
Но все же думаю прикупить-поставить эту штуку. Где в Игнисе в моторном отсеке найти плюс после зажигания? По этой погоде ну очень в лом искать там с тестором-мануалом в зубах.
Погуглив про ходовые огни нашел вот такое подключение упомянутого тут таймера Т7 -
"Реле света - http://www.meguna.ru/timers/T7/installation/index.htm
Место инсталляции: обратная сторона блока предохранителей. Все необходимые точки присоединения присутствуют.
Алгоритм работы прибора:
Был выбран алгоритм работы с включение Дальнего света на ½ мощности.
Для этого был изменен порядок инсталляции а именно:
1. Вместо БС провод (два желтых) был брошен на ДС
2. Синий провод вместо Дс был брошен на БС
3. Коричневый провод предназначенный для ручника был посажен на массу.
Все остальное в соответствии с инструкцией.
Полученный алгоритм работы:
Включаем зажигание, через 2 секунды плавно загораются габариты + через 12 секунд плавно загорается Дальний свет на ½ мощности ламп
А дальше обнаружились прекрасные неожиданности (все включено, то есть машина в режиме движения):
1. Включаем противотуманки…….. и они загораются. То есть Дальний ½ + ПФ
2. Глушим авто – ДС ½ +ПФ тоже вместе гаснут
3. В режиме ДС ½ можно прекрасно моргать- делать ДС 100 %
4. Включаем подрулевым БС и ДС ½ гаснет – система равноценна штатной БЕЗ прибора.
В общем все прекрасно работает, лампочки зажигаются с нужной задержкой + зажигаются плавно.
Минус один – нельзя полностью выключить свет на заведенной машине, но и это лечился легко если провод к замку зажигания пустить через кнопку.
В данной ситуации лампочки можно считать, что они вечные. Если даже неожиданно перегорит ДС то просто включаем подрулевым БС и имеем полноценное освещение. Да и ДС будет перегорать редко так как лампа работает в полнакала + зажигается плавно."
Вот только там же по ДС сказали - "ДС есть ДС, хоть и на половину мощности. Направление пучка от этого не меняется, т.е. слепить будет в любом случае." - Действительно будет слепить встречных? Чешу репу.
Источник
Но все же думаю прикупить-поставить эту штуку. Где в Игнисе в моторном отсеке найти плюс после зажигания? По этой погоде ну очень в лом искать там с тестором-мануалом в зубах.